PRODUCT
產品世界
我們擁有40多種國際化標準產品
PRODUCT
產品世界
我們擁有40多種國際化標準產品
產品概述:
根據噴泉工程的需要,由傳統QS泵變形而成。由于噴泉工程是水下工程,保養維修困難,自2015年起,本公司生產的噴泉泵已經逐步并將全面改型:使用高效的水力部件,進口高分子纖維軸承,靜音高耐磨,高效壽免維護。
使用條件:
電源:頻率50赫,電壓380伏(允許偏差+5%,-10%)的三相交流電源。電泵應安全浸入水中運行,潛水深度不小于0.5米。
水源:一般無腐蝕清水,含砂量不大于0.02%,PH值為:6.5~8.5.被提取的水溫不高于30℃。
使用前電機內腔必須注滿清水,嚴禁缺水運轉。
結構特征和工作原理:
使用高效的水力部件,進口高分子纖維軸承,靜音高耐磨,高效壽免維護。
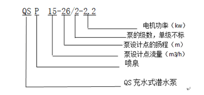
型號意義:

