PRODUCT
產品世界
我們擁有40多種國際化標準產品
PRODUCT
產品世界
我們擁有40多種國際化標準產品
產品概述:
QJ系列不銹鋼井用潛水電泵,整體采用304/316(可選)不銹鋼精密鑄造,整泵外形美觀、結構緊湊、高效節能。該系列泵廣泛應用于工業及民用供水系統,地溫空調水源泵,自來水公司水源泵,純凈水廠水源泵等。304/316(可選)食品衛生級不銹鋼材質的采用,泵整體不生銹,不污染水源,大大提高水源質量,非常適用于對水源質量需求較多的場合。
使用條件:
1、電壓38OV偏差不超過±5%,頻率50HZ,偏差不超過±1%的三相電源。
2、電機內腔必須注滿清水。
3、水泵的第一級葉輪至少應浸入動水位面2m以下。電泵機組浸入靜水位面以下不得大于70m,電機底部距井底不得小于3m。
4、水溫不高于20℃。
5、水含沙量(按質量記)不大于0.01%。
6、水的酸堿度PH值6.5-8.5。
7、水中硫化氫的含量不大于1.5mg/l。
8、水中氯離子的含里不大于400mg/l。
9、水源出水量應保證電泵連續運轉的需要。
結構特征和工作原理:
QJ型潛水電泵是一種機泵合一,潛入水中工作的高效節能提水工具,由潛水電機、水泵、揚水管等組成,電機為立式充水濕式鼠籠型三相異步電動機電機,內部充滿潔凈清水。用于冷卻電機和潤滑軸承。電機繞組采用聚乙烯絕緣尼龍護套耐水電磁線,電機上部分采用甩砂環和骨架油封進行密封,以防止電機內外介質滲漏,水泵為立式單級/多級離心閉式葉輪,導流殼輸送液體。
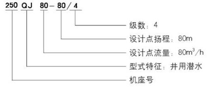
型號意義:
